【導讀】無電感器 DC/DC 轉換器被稱為“電荷泵”穩壓器,因為它們使用開關周期性地將電荷“泵”到電容器上。我想您可以將其比作手動給輪胎充氣,輪胎會慢慢漏氣。如果你打氣的速度足夠快,輪胎就不會漏氣,即使它正在漏氣,即使你沒有持續注入新的空氣。泵送的空氣就像輸入電流,泄漏的空氣就像負載電流,我猜輪胎壓力有點像電壓。通過充分的泵送(記住泵送 =定期注入空氣),您可以無限期地保持高胎壓和提供負載電流。
設計低壓電子設備的首要步驟之一是決定使用哪種類型的電源。基本上有兩種選擇:線性穩壓器或 DC/DC 轉換器。現在我們經常選擇 DC/DC 轉換器,因為開關模式電壓調節通常比線性調節更有效。(如果您想知道我為什么添加“一般”,請查看本文中標題為“效率問題”的部分。)
如果您像我一樣,在決定需要一個 DC/DC 轉換器后,您會立即開始對龐大的電路、復雜的元件選擇、嘈雜的輸出電壓等產生苦澀的想法。不過,重要的是要記住,典型的基于電感器的開關穩壓器并不是的選擇。有一個完全獨立的拓撲可以提供顯著的好處,盡管它肯定不適合所有設計。
電感輸出,電容輸入
無電感器 DC/DC 轉換器被稱為“電荷泵”穩壓器,因為它們使用開關周期性地將電荷“泵”到電容器上。我想您可以將其比作手動給輪胎充氣,輪胎會慢慢漏氣。如果你打氣的速度足夠快,輪胎就不會漏氣,即使它正在漏氣,即使你沒有持續注入新的空氣。泵送的空氣就像輸入電流,泄漏的空氣就像負載電流,我猜輪胎壓力有點像電壓。通過充分的泵送(記住泵送 =定期注入空氣),您可以無限期地保持高胎壓和提供負載電流。
因此,首先要了解的是,電荷泵穩壓器使用開關周期性地將電流從輸入電源注入電容器。當輸入開關打開時,第二組開關將電容器連接到調節器的輸出側,以便它可以提供負載電流。另一個要記住的關鍵點是電容器的電壓不會瞬間改變。因此,如果您將其充電至 5 V,然后使用開關改變其連接,電容器兩端的電壓 (V CAP ) 仍將為 5 V。這就是電容器可以輕松用作倍壓器的原因:
當連接到輸入時,V CAP為 5 V。當連接到輸出時,V CAP(初)為 5 V。但請注意,輸出側較低的連接連接到 V IN,而不是接地。這意味著 V OUT必須比V IN高5 V ;換句話說,V OUT = 2V IN。
您可以使用類似的技巧來反轉輸入電壓:
此處,下方輸出連接為 V OUT,上方輸出連接接地。當輸入開關打開且輸出開關閉合時,V CAP = 5 V,因此輸出必須(初)低于地電壓 5 V;換言之,V OUT = –V IN。
可以實現其他輸入到輸出關系,但這兩個非常簡單,而且如果您從電荷泵穩壓器開始,然后使用線性穩壓器微調輸出,它們可能就是您所需要的全部(這種方法還有降低噪聲的額外好處)。
優點和缺點
如果您有閱讀我的文章的習慣,您可能會知道我對基于電感器的開關穩壓器有著不可阻擋的偏見,因此我的直覺是宣布電荷泵穩壓器普遍優越。然而,這完美地證明了當我們的結論基于偏見、恐懼或反復無常而不是合理的推理時,人類是多么荒謬。電荷泵方法在某些應用中很有用,但在許多(或大多數?)情況下,基于電感器的開關更可取。
優點
一般來說,電荷泵穩壓器比等效的基于電感器的穩壓器更小、更簡單且更便宜。這份好處清單可能看起來不是很長,但請記住,規模、上市時間和成本是當今工程界的重要因素,有時甚至是至關重要的因素。
缺點
電荷泵穩壓器無法提供與基于電感器的穩壓器一樣大的輸出電流。我不確定如何準確地對此進行量化,但對于需要超過 50–100 mA 電流的負載,基于電感器的開關似乎是。此外,在某些應用中(尤其是那些需要高輸出電流的應用),電荷泵穩壓器的效率將低于基于等效電感器的電路的效率(盡管優于 LDO)。
噪音
兩種類型的開關穩壓器都比線性穩壓器噪聲大。但是一個比另一個更好嗎?我的猜測是這個問題沒有明確的答案,僅僅是因為影響噪音的其他因素太多了。然而,我有一種感覺,基于電感器的穩壓器往往更差,至少在輻射噪聲方面是這樣,因為電感器更像是天線(除非它被屏蔽,但屏蔽電感器更昂貴)。如果您有關于電荷泵開關器與基于電感器的開關器的噪聲性能的任何信息,請在評論中告訴我們。
結論
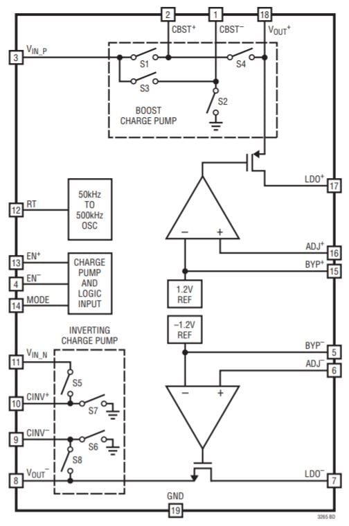
我想介紹這個主題,因為我近設計了一個 5 V 至 ±5 V 電荷泵電源電路,它可以作為子系統合并到您的下一個模擬或混合信號項目中。我使用了 Linear Tech/Analog Devices 的 LTC3265:
圖表取自LTC3265數據表。
我們將在以后的文章中查看原理圖和 PCB,我還將提供性能評估,以便您了解此類電路的功能。
免責聲明:本文為轉載文章,轉載此文目的在于傳遞更多信息,版權歸原作者所有。本文所用視頻、圖片、文字如涉及作品版權問題,請聯系小編進行處理。
推薦閱讀:





