中心議題:
- LED驅動技術
- 調光技術
- 數字電源技術推動LED照明的發展
解決方案:
- 典型的數字LED控制系統
- 針對LED燈的具體設計的數字技術解決方案
LED照明以其發光效率高,使用壽命長,亮度控制簡單和環保的優勢,迅速受到廣大用戶的歡迎。作為新型的節能光源,LED燈具會逐步地取代傳統的白熾燈泡。LED照明的不斷普及對調光和控制技術提出了越來越高的要求。當前用戶主要關心的是,LED燈具必須要使用安全、重量輕、壽命長、不影響用戶健康,并可適用于現有的調光設備以及可以承受的價格。
要滿足用戶的愿望,就要求驅動電源轉換效率高、輸出電流紋波低、無光耦設計,并且在接入任何調光器,無論是支持或者不支持的型號,都要保證燈具的安全性能。這對LED的驅動電源提出了極大的挑戰。越來越多的LED燈具廠商意識到,傳統的驅動方式很難同時兼顧到所有的要求,無法大量推廣LED燈。數字電源技術突破了傳統方案的局限性,可以對用戶的要求進行整合和優化,為LED 驅動和調光控制提供一個完整的解決方案。本文針對LED燈的具體設計問題來討論數字技術的優勢和解決問題的方法。
LED驅動技術
高效率無光耦轉換 LED的驅動電路把能量從交流電網轉換為本身發光所需的直流形式。能量在轉換的過程中會有損耗。轉換效率越高,損耗越小,對驅動部分散熱的要求也越低。絕大多數LED燈采用灌膠和鋁散熱器來解決散熱問題。對用戶而言,高效率的驅動方案可以降低驅動電路的散熱成本,減輕LED燈的重量。降低電路溫升還有利于提高LED燈的使用壽命。傳統的隔離驅動方案利用光耦傳遞二次側的電流信號給一次側控制器來維持穩定的輸出電流。二次側檢測電路增加了驅動電路的復雜性、成本和損耗。光耦的使用還降低了可靠性。因此,主流的LED燈生產廠家都開始采用無光耦的原邊反饋技術。當前,數字原邊反饋技術已經成熟并且得到了廣泛應用。數字控制可以實現無光耦反饋的輸出電流的精確控制。利用變壓器反饋波形,數字技術還可以實現波谷開通來提高轉換效率。
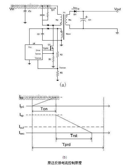
a 無光耦精確電流控制
圖1(a)顯示一個原邊反饋的反激變換器。一次側和二次側的電流波形顯示在圖1(b)中。平均輸出電流Iout=1/2XXXX,這里Isp是變壓器副邊繞組的峰值輸出電流;Trst是變壓器磁恢復時間;Tprd是開關周期。在理想情況下,原邊峰值電流Ipp=XXXX,其中Np和Ns是原邊和副邊繞組匝數。因此,輸出電流Iout=XXXXXX。現在假定Iset是設計輸出電流,數字控制器可以通過控制原邊峰值電流Ipp=XXXXX來獲得所需的輸出電流。

b 波谷開通控制
波谷開通的主要目的是獲得高效率。圖2是MOSFET 關斷以后耦合到變壓器輔助繞組上的電壓波形。如圖2 所示,變壓器在T1 時間點完成磁恢復。然后磁化電感和MOSFET漏級雜散電容開始諧振。如果MOSFET 的開通正好處在漏源電壓諧振的谷底T3,就可以達到最低開關損耗。同時電磁干擾的減小有利于提高輸入濾波器的效率。利用數字技術對輔助繞組上的電壓波形作分析,可以非常簡單的實現波谷開通的功能。

低電流紋波設計 LED照明不僅需要精確和穩定的電流,還要求電流的紋波非常低。科學家研究表明,低于165Hz的閃爍,不管來自可見光還是不可見光,都有可能引起偏頭痛或者視覺不適。低于70Hz 的閃爍甚至會對少部分人引發癲癇。因此, 美國電氣和電子工程師協會(IEEE)正在制定相關標準來引導對人體健康無危害的LED 照明驅動的設計。
[page]
一個輸入呈阻性的電源系統內部一定要存在儲能元件,當輸入電壓低的時候可以提供能量給負載。如果能量進行單次轉換又要求輸入呈阻性,其需要非常大的輸出電容來降低負載的電流紋波。如果能量進行二次轉換可以解決這個問題。通常的二次轉換形式是結合Boost 輸入級和反激式輸出級。輸入級主要控制驅動電源的輸入阻抗。反激式電源提供低紋波輸出電流。二次轉換控制的復雜性很高。特別是當接入調關器的時候還需要協調輸入級和輸出級的能量平衡。圖3是常用的二次轉換系統結構。傳統的二次轉換控制方案需要同時得到輸入電壓Vin、Boost 電流IL、中間電容上的電壓Vbulk、反激式原邊電流Ip以及電壓的反饋Vout,控制成本很高,因此很難得到廣泛應用。數字控制技術提供了簡單的一次側反饋方法,還可以預測中間電容電壓,因此只需要檢測輸入電壓Vin 并解析變壓器反饋信號就能實現完整的二次轉換控制。大大簡化了系統的控制成本。

全面的驅動保護 在LED 燈具的設計,生產和使用的過程中,驅動電源有可能面對LED 負載的短路、開路,驅動電源板的短路、虛焊,接插件的錯接、反接等等問題。全面的驅動保護可以簡化LED 燈具的設計和生產,延長使用壽命,降低生產成本。對系統狀態進行實時監測并做出精確判斷是數字控制的一個長處。數字控制可以快速地實現
* LED 負載的開路保護
* LED 負載的短路保護
* LED 負載的過熱保護
* LED 燈的限功率控制
* 控制器的各管腳的開路和短路保護
調光技術
動態的調光器阻抗配合 傳統的調光器主要用于驅動純電阻負載,包括前沿切相調光器,后沿切相調光器和智能調光器等等。由于負載是白熾燈,傳統的調光器功率都在200W- 600W。LED 驅動電源的特性正好相反——小功率,容性負載。為了能夠兼容這些調光器,LED驅動電源必須提供阻性或者是類阻性的負載才能使調光器穩定工作。利用功率電阻直接提供阻性負載是一種傳統的解決方案。這種方式的調光效果好,但是其主要問題是效率低。這與LED燈高效率的優勢背道而馳。另外一種常見的方案是利用功率因數整流技術,使輸入電流跟隨輸入電壓變化,因而提供類阻性負載。這種方案往往適用于高功率LED驅動應用上。對于普及的小功率家用和商用LED驅動,其問題是輸入阻抗往往過高,特別是調光器和驅動部分EMI 抑制元件的相互作用往往使得其無法保證有足夠大的輸入電流去維持可控硅的穩定工作。如果調光信號處理不好就會造成LED 閃爍。
數字控制技術可以靈活地結合功率因數整流技術和動態阻抗匹配方法。當控制器檢測到調光器存在的情況下,根據調光器輸出的相位角,控制器提供匹配的阻抗來維持可控硅的導通。在控制相位角判斷完成以后,控制器可以利用高阻抗來關斷可控硅,同時通過功率因數整流技術來維持輸入的波形。圖4 所示后切和前切調光器波形。OUTPUT(TR)是Boost 驅動控制。例如當檢測到后切波形時,Boost 驅動完全打開,快速地泄放輸入端電荷;相反,當前切調關器可控硅關斷后,Boost 驅動則緩慢地泄放輸入端電荷。在這兩種情況下,輸入的相位都可以得到完整地恢復。目前市場上很多控制器都要求可控硅導通一個完整的交流周期,對提高調光的效率非常不利。利用數字技術可以大大降低調光的損耗,符合綠色照明的宗旨。

完美的用戶調光體驗 用戶已經習慣于白熾燈的調光,因此往往期待LED的調光性能接近甚至超過以往的體驗。因此調光性能對于廣大用戶接受LED燈非常重要。調光性能的好壞完全取決于驅動電源的控制。目前市場上的一些可調光的LED燈在很多方面無法滿足用戶的需要。比如說,如果多個LED燈連接在同一個調關器上,各個燈的亮度會有明顯的差別,這是調光的一致性。還有,用戶調光時,希望馬上看到調光的效果,但是又不希望看到突然的亮度跳躍甚至熄滅,這是調光的動態響應。一些LED 燈的光照度隨著輸入電壓而變化,在一些電網電壓波動比較大的地區就會影響用戶的使用。更重要的是,如果LED燈不能穩定照明而是不停的閃爍,用戶是無法接受的。
[page]
很多LED燈利用平均輸入電壓或者近似均方根輸入電壓來控制輸出電流。如果每個LED燈對輸入電壓的檢測和判斷有差別,就會造成輸出光照的不一致。如果輸入電壓降低,檢測的平均電壓會降低,LED燈輸出光照就會減小。而利用數字技術則可以實現對輸入信號相位的的檢測。由于相位是一個時間量,輸入電壓的變化對相位的影響有限。因此,如果結合輸入電壓和相位的檢測,可以實現穩定并且一致的輸出光照。數字算法還可以檢測用戶調光的速度來預測可能的調光的位置,使得輸出電流快速的跟隨用戶的指令來變化。這樣平衡了調光的動態響應和準確性,防止了調光過慢或者光照的過調。使得用戶調光的體驗接近傳統的白熾燈。
調光安全性 當用戶購買LED燈以后,生產廠商無法完全了解其使用環境。交流輸入的頻率可以是50Hz或者60Hz;調關器可以是支持的或者是不支持的;電網電壓會產生波動,也會產生畸變;等等。諸多因素會影響LED燈的亮度變化甚至安全性。驅動電路的設計必須考慮這些可能發生的環境變化,具備相應的對策。當前的數字控制技術實現了
* 自動調光模式識別。控制器可以自動識別前切相式調光器和后切相式調關器,甚至在運行過程中允許前后切調光器的轉換。
* 自動檢測不支持的調光器。如果某一種調光器是所生產的LED 燈不能支持的,數字技術可以根據其輸出波形,迫使LED 燈進入保護模式,保障了用戶的使用安全。
* 自動防止多次快速啟動。由于LED 燈要求啟動快,當LED 燈發生故障,或者輸入電壓畸變嚴重時,驅動電源有可能反復地重啟動,造成驅動電路的過熱。數字控制可以很方便的判斷路障的存在,防止頻繁的重復啟動。
典型的數字LED控制系統

數字控制LED系統結構 圖5是iWatt的iW3610系列數字調光控制系統結構示意圖。iW3610控制器采用8個管腳的封裝,實現了如下功能:
* 調光器阻抗匹配
* 輸入功率因數控制
* Boost電壓的預測和控制
* 反激式變換器的一次側恒流控制
* 調光器的類型檢測和調光控制
* 完整的輸入,輸出和內部保護
調光器識別和控制流程
圖6是iWatt的iW3610系列數字控制器的內部結構圖。VIN 采樣調光器的輸出電壓波形。調光器信號通過模擬到數字轉換進入調光控制和相位檢測數字模塊。根據前切或者后切相位的百分比,恒流控制模塊計算出所需的輸出電流控制量。控制量通過數字到模擬轉換提供給原邊電流控制比較器(Ipeak)。Isense檢測原邊電流信號,通過圖1所示的恒流控制原理,得到穩定的 LED輸出電流。Vsense提供變壓器反激的電壓信號。通過對反激信號的解析,控制器可以獲得輸出電壓,電流以及波谷的時間點來實現各種保護功能。

[page]
圖 7給出了調光器的啟動檢測。調光器打開后,驅動電路開始充電。當VCC供電電壓達到啟動電平,控制器開始工作。Boost控制信號OUTPUT(TR)導通3-4個交流半周期,提供調光器一個低阻抗的回路來完成初始化。在這期間,控制器根據調光器輸出的特征波形,確定輸入的電壓范圍、頻率,和調光器的類型、相位角。如果判斷是所支持的調光器,就啟動驅動電路,輸出所對應的LED電流。

iW3610系列產品應用方案 圖8(a)給出了iW3610系列控制器的一個具體應用方案。圖8(b)和(c)分別顯示了后切調光器和前切調光器的實測波形。


總結
數字控制技術在LED照明領域具有控制靈活,調光性能好和保護全面的優勢。針對越來越多的控制和保護要求,iWatt的iW3610系列數字控制器正逐步成為LED通用照明的主流驅動控制器。iW3610系列數字控制器適合燈具內置化驅動的要求,采用數量不多的元件實現了高性能調光、較高功率因數、隔離驅動以及無光耦的精確恒流輸出設計,優化了整體LED燈的散熱性能。整個設計的體積可以小至內置于E27/E26燈頭的球泡或PAR 燈內。5W設計效率大于80%,10W設計效率大于85%,功率因數滿足Energy Star的要求,調光范圍達到1%-100%,同時支持歐美市場和亞洲市場上的主流調光器。





