中心議題:
- LED連接架構
- 恒流模塊的性能和特點
- 太陽能LED路燈恒流模塊的選擇
- 市電LED路燈恒流模塊的選擇
所有的LED都必須采用恒流源供電,但是目前很多路燈制造商大多是在LED模塊已經設計好的情況下再來尋找合適的恒流模塊。殊不知這種設計方法是會遇到問題的,至少使得這種設計不是最佳的。有可能還要重新設計LED模塊。本文介紹設計LED路燈時如何選擇恒流模塊。
恒流驅動模塊能夠帶多大的功率?這種問題實際上是無法回答的。因為恒流模塊能夠帶多大的功率是和很多因素有關。從恒流模塊本身來說,它主要是和散熱要求和散熱條件有關,當然也和驅動芯片的電流驅動能力有關。然而即使這些都已經確定下來,例如已經選定了SLM2842這一款恒流模塊,那么他的驅動能力似乎應該完全確定了!其實不然!雖然它的極限驅動能力是可以知道,例如它的最大開關電流,它的最大輸入電流,它的最大輸入電壓和最大輸出電壓等。然而,一個恒流模塊的驅動功率除了和它的散熱能力有關以外,最主要的還和它的工作效率有關。而它的工作效率則和很多外在的因素有關,尤其是用戶使用情況有關。所以在設計或選用LED模塊的時候就要考慮恒流源的要求和特點。
一.LED連接架構
在設計和選用LED模塊時就需要考慮一些和恒流模塊和其他有關的要求。
1.串聯的LED數應當少于10個,這是因為作為LED燈具,有一個安規上的要求。根據歐盟IEC 61347-2-13 (5/2006)標準,針對采用直流或交流供電的LED模塊要求在LED燈具中的電壓不得超過最大安全特低電壓(SELV),也就是其工作輸出電壓≤25 Vrms (35.3 Vdc),所以串聯的LED總數不得超過10個。
2.作為路燈,為了修理更換方便通常采用LED模塊,每一個模塊通常設計成長方形,恒流模塊也設計在其中。建議每個模塊的功率小于30W。這樣,在100W左右的路燈采用3-4個LED模塊,而150WLED路燈,則采用5-6個LED模塊。再大功率則可以用7-8個模塊。
3.在每個LED模塊中,通常采用1W的LED,其連接方式為串并聯方式。假如LED有保護二極管,那么可以先串后并,假如沒有保護二極管,那么就要先并后串,以免一個損壞一串都不亮。
4.具體用幾串幾并,就要進一步了解恒流模塊的性能和特點了。
二.恒流模塊的性能和特點
普通的穩壓電源是在負載變化時,輸出電壓不變。而恒流模塊是一種在輸入電壓變化時保持輸出電流恒定的一種電源。在使用前,必須了解它的各種特點。
1. 電流的設定
一般恒流模塊的輸出電流都可以在很大的范圍內根據用戶的要求來調節,只要簡單地改變一下輸出電流設定電阻就可以了。
2.類型
恒流模塊有升壓型、降壓型和升降壓型三種。選擇哪一種完全是由所要求的輸入電壓和輸出電壓之間的關系而決定的。但是如果從得到最大效率的觀點出發,那么就應該選擇降壓型。降壓型就是輸入的電壓比較高。所以輸入的電流就比較小,這樣由銅損所引起的損耗就比較小,而降壓型的恒流模塊通常有較高的效率。所以,也一定要把負載中串聯的LED數目盡量減少,以便能夠采用降壓型的恒流驅動模塊。
3. 輸入電壓和輸出電壓的關系
不管是升壓型還是降壓型恒流模塊,其升壓比或降壓比都是越接近1時效率越高。當然也不能等于1,而必須留出2-3V給恒流模塊消耗。而這完全是由路燈的整燈設計所決定的。所以在進行路燈的總體設計時就必須考慮這個因素來選擇電源電壓和負載串聯的LED個數。而不是設計好了再來要求恒流模塊必須提供多高的效率。
4.調光能力
恒流模塊通常都具有調光能力,而且這種調光能力并不是簡單地調節其輸出電流,而是采用一種稱之為脈寬調制(PWM)的調光方法,它利用了LED的快速開關能力和人眼的視覺殘留,使得看上去的亮度發生了變化。從而避免了因為調節電流而產生的色譜的變化。這種調光能力在路燈設計中是非常重要的,因為利用這種性能可以使路燈的亮度根據交通流量來變化,從而進一步實現了節能的目的。
下面我們分太陽能LED路燈和市電LED路燈兩種情況來討論。
三.太陽能路燈
太陽能LED路燈的最大特點就是它通常是由蓄電池供電的,而蓄電池有一些特點是需要考慮的:
3.1 蓄電池只有幾種規定的電壓,12V是最常使用的,因為它是汽車電池的標準電壓。24V就需要用兩個串聯。36V就更少見了。為此,在太陽能LED路燈中經常需要采用升壓型的恒流驅動模塊。這就影響了恒流模塊的效率。
3.2 在太陽能路燈中另一個需要考慮的問題是輸入電壓的變化
對于恒流源的輸出功率和效率來說,要得到最高的效率就要保持輸入和輸出電壓的比值越接近1越好。但是如果輸入電壓不穩。那么就很難保持在最高效率的最佳狀態。太陽能LED路燈系統通常采用蓄電池作為能量儲存單元。而蓄電池在剛充滿電和快放完電的時候電壓會有較大的變化。通常這種變化超過30%以上。例如對于12V的蓄電池,其輸出電壓可以在14.8V變化到10.8V。當然對于恒流模塊來說,這樣的變化是完全可以承受的。也就是完全可以在這樣大的變化范圍內保持其輸出電流的恒定。但是這也是有代價的,那就是不能工作于最佳狀態。所謂最佳狀態就是指效率最高的狀態。或是輸出功率最高的狀態。
[page]
對于恒流模塊來說,不管是升壓型還是降壓型,只有當輸出電壓最接近輸入電壓的時候,效率最高。通常輸出電壓是由負載決定的,是很少變化的。所以當輸入電壓在一個范圍內變化時,它的效率也跟著變化。為了保證在最壞情況下也能工作,就不能工作在最佳狀態了!
例如對于SLM2842S升壓型恒流模塊,假如輸出功率為27瓦,那么升壓比越接近1,效率就越高!芯片的溫升就越低!壽命和可靠性也就越高(見圖1)。

圖1. SLM2842S在輸出功率為27.5W時,芯片表面溫度和升壓比的關系。
從圖中可以看出,芯片封裝也是很重要的,采用QFN的芯片封裝顯然好于采用TSSOP的芯片封裝,因為它的熱阻要低很多。所以在購買模塊時也要了解所采用芯片的封裝(盡可能采用QFN封裝的,盡量不要采用TSSOP封裝的)。
現在舉一個具體的例子來說明:假如太陽能LED路燈采用的是12V蓄電池,負載是8串3并1W的LED,那么在輸出端負載的電壓大致是26.4V,電流是1.05A,輸出功率為27.7W。而假如采用12V蓄電池,在電壓最高的時候是14.8V,升壓比就是1.78,那時候不用散熱器用QFN封裝時外殼溫度大約是60度。還可以接受,但是當蓄電池電壓降低至10.8V時,升壓比就變成2.44倍,這時候外殼溫度就會升高到70度以上,而假如采用的是TSSOP封裝,那么外殼溫度更會上升至85度左右,就是不能允許的了!
除了要考慮外殼溫度以外,還要考慮最大輸入電流。因為SLM2842的最大輸入電流為3A。在計算最大輸入電流時,要考慮恒流模塊本身的效率。現在假定是90%,同時假定輸出功率是32W,除以0.9就是35.5W,而當輸入電壓為14.8V時,輸入電流為2.4A,沒有超出允許的3A;可是當蓄電池電壓降低至10.8V時,輸入電流就達到3.28A,這就超出了3A,芯片就會自動停止工作。
所以假如不考慮蓄電池的電壓變化是很危險的設計!
那么是不是可以采用2個蓄電池串聯呢?在這里也是不行的,因為這樣的話,輸入電壓剛好和輸出電壓相同,都是在24V左右。這時候就必須采用升降壓型的SLM2842SJ。
升降壓型的恒流模塊的特點是不論輸入電壓如何變化,使得其低于或高于輸出電壓時,其輸出電流都不變。也就是說它可以自動地根據輸入電壓和輸出電壓之間的關系自動地從升壓變為降壓。例如,升降壓恒流模塊SLM2842SJ可以在輸出電流為1A,輸出電壓為13V時,輸入電壓從7.5V一直升至25V都能保持輸出電流為恒定的1A。那么是不是所有情況下都盡可能采用升降壓型呢?不是這樣的,因為升降壓型的輸出功率比較小,而且它的效率低,價錢貴,不是必要情況下盡量少用。
那能不能用三個蓄電池串聯,而采用降壓型的恒流模塊呢?理論上是可以的,這時候還可以得到更高的效率,但是因為三個蓄電池串聯有可能會用了過大的容量(安時),而且增加了成本,增加了維護時更換蓄電池的幾率。總體上是不合算的。
所以對于太陽能LED路燈的設計,可以歸納如下:

如上所述,3個蓄電池串聯是不建議使用的,所以假如總功率大于60W,那時候太陽能電池板的尺寸也會過大而抗風力降低,所以建議采用可調光控制器,以盡量減少亮燈時間和亮度。這樣可以節約大約40-50%的容量。這樣,仍然可以采用2個12V蓄電池串聯的方案。
[page]
四.市電LED路燈
在市電的情況下,當然最好是采用AC-DC直接恒流輸出的方案。
但是這種方案大多數只能提供小功率輸出(<40W)目前只有美國的Power Integration 公司的TOP250YN才能夠提供75W功率輸出的方案。但是其電路十分復雜,價格貴,而且靈活性低。
所以在市電的情況下最好先用恒壓電源穩壓然后再采用多個恒流模塊恒流。這樣做的最大好處就是可以在各種不同的LED連接架構下得到最高的效率。因為可以任意選擇恒壓源的輸出電壓而達到最佳的匹配。而且靈活性高,很容易改變其組合。
市電的恒壓源是一種非常成熟的產品,它通常具有如下的優點:
1.輸入電壓范圍寬,可以適用于各國不同的電壓規格。
2.效率高,通常可以做到90%以上。
3.功率因素高,通常可以做到0.99以上
4.具有防浪涌措施,可抗雷擊4kv以上,可以保護后面的電路。
5.具備完善的過流,過壓,短路,過功率保護功能
6.成本低
7.最大的優點是很容易選擇其輸出電壓以便和負載電壓接近從而得到最高的效率
下面就來舉一個例子:
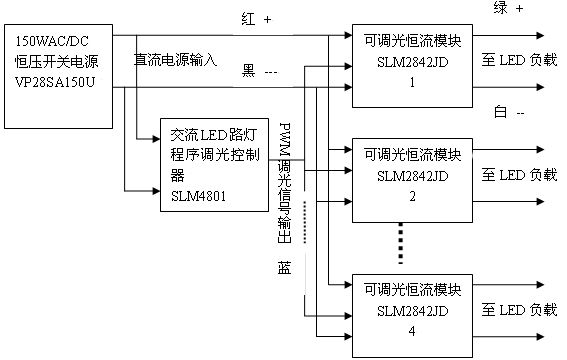
這是一個LED功率為112W的路燈,LED模塊分為4組,每組為7串4并,28W。
我們采用了香港煒達電子公司的150W,輸出28V的市電穩壓電源VP28SA150U,其總體框圖如圖2所示:

圖2. 市電LED路燈的通用結構
因為負載是7串4并。其電壓為23-24V左右,所以選用了輸出為28V的開關電源,這樣就可以采用降壓型的恒流源。而且因為其輸出電壓十分接近輸入電壓,從而可以實現很高的效率。實測的結果為從輸入到輸出的總效率為90.9%,功率因素為0.996。
而且這種恒壓和恒流分開的方案的最大優點是可以插入程序調光系統。這樣可以進一步節約電能40%以上,這是任何直接恒流輸出方案所無法實現的。
而且這種方案又可以配合各種不同的LED連接架構。例如假定LED為10串3并。那么只要把上面圖中的穩壓源的輸出改為36V,其他一切都不變就可以了。這時恒流源本身的效率可以高達98%。
五 結論
總而言之,LED路燈設計人員,必須對各種恒流電源的特性有充分的了解,才能設計出高性能、高可靠的路燈系統來!





