中心議題:
- 防雷元器件的選型技巧
- 防雷元器件的一般使用方法及注意事項
- 線路和電氣設備的防雷設計方案
- 儀表開關電源的防雷擊浪涌電路設計
相關性閱讀:
【Class1】常用過壓、過流、過溫保護器件之選型技巧
http://m.sz-bosch.com/art/artinfo/id/80015099
【Class2】保險絲的應用方案及常見問題解答
http://m.sz-bosch.com/art/artinfo/id/80015226
【Class3】TVS二極管的定性應用與案例分析
http://m.sz-bosch.com/art/artinfo/id/80015346
本文通過比較常用的三大類防雷元器件(開關元件類、限壓元件類和防過流和過熱保護元件類)的特性來詳細介紹防雷器件的選型技巧,并在介紹防雷元器件的一般使用方法和使用注意事項的基礎之上,結合防雷器件在電氣設備和儀表開關電源中的應用實例,具體探討防雷器件的設計方案及設計難點。
1 防雷元器件的選型技巧
在防雷設計中,合理選擇防雷元器件是非常關鍵的一環。防雷元器件可以分為開關元件類、限壓元件類和防過流和過熱保護元件類三大類,具體選用哪種應當根據具體的應用進行分析,合理選擇。
開關型防雷元器件主要有陶瓷氣體放電管、半導體放電管等;限壓元件類主要有壓敏電阻、TVS管(瞬態電壓抑制二極管)等。開關型防雷器為間隙放電型器件,其雷電能量瀉放能力大,在線路上使用的主要作用是泄放雷電能量;限壓型防雷器為氧化鋅壓敏電阻器件,其雷電能量瀉放能力小,但其過電壓抑制能力好,在線路上使用的主要作用是限制過電壓。因此,一般在建筑物入口處選用如開關型防雷器來泄放雷電能量,然后,在后級電路使用限壓型防雷器來限制因前級雷電能量瀉放后,在后級線路產生的高過電壓。兩種防雷器需配合使用,方能保證配電線路中設備的安全。
防過流元件有自恢復保險絲、電流保險絲、電阻,防過熱保護和過熱檢測元件有溫度保險管和溫度保險絲。自恢復保險絲是一種正溫度系數熱敏電阻,主要應用于電訊及網絡、用戶終端設備及模擬/模擬線路卡等。自恢復保險絲可以用于代替電流保險絲,免除經常更換的麻煩。溫度保險管和溫度保險絲是一種溫度開關元件,正常工作時是短路的,當溫度高于其斷開溫度時開關斷開(不可恢復),常用于過熱保護和過熱檢測。
推薦閱讀:
防雷元器件的選型技巧
http://m.sz-bosch.com/club/space.php?uid=21097&do=blog&id=20499
避雷器元件工作原理及設計原理
http://m.sz-bosch.com/bbs/viewthread.php?tid=124877&extra=page%3D1
2 防雷元器件的一般使用方法及注意事項
開關元件主要應用于共模保護,也常在無源電路中作差模保護。而限壓元件主要應用于差模保護,也常用在共模電路中和開關元件串聯,防止開關元件導通后使線路與地發生短路;或者作為開關元件的限流元件以阻斷續流,使開關元件復位。
在電子系統設計中,防雷元器件的使用應注意以下幾點:
1)開關元件不能單獨跨接在有源電路中作差模保護,為避免電源短路,必須串接限壓元件。
2)流過防雷元器件的浪涌電流必須小于其脈沖峰值電流。壓敏電阻應按其降額特性選擇。
3)用作差模保護的防雷元器件,其最小擊穿電壓必須大于線路的最高工作電壓。
4)用作差模保護的防雷元器件,其限制電壓必須小于被保護設備所能承受的最高安全電壓。
防雷元器件的性能與應用
http://m.sz-bosch.com/art/artinfo/id/80015140?page=2
3 線路和電氣設備的防雷設計方案
通常,雷電波是通過電源線、信號傳輸線和空間交變電磁場感應到線路和電氣設備中,對線路和電氣設備的保護應從電源系統的防雷、信號系統的防雷和空間屏蔽3方面進行。
3.1電源系統的過電壓防護
依據線路絕緣結構理論及IEC61312、IEC664-1、IEC61643、GB50097-1994(2000年版)等標準,對建筑物和電氣設備(如第三類防雷建筑物)進行感應過電壓防護的絕緣結構,如圖1所示。

圖1感應過電壓防護
從圖1可以看出,在220V/380V線路中的每一區域,都應該在其前面并聯氧化鋅壓敏電阻器或過電壓保護器,雷電感應過電壓能量將通過逐級的防雷器件吸收和釋放到大地中,達到保護線路和設備免受雷電破壞的目的;雖然應用于Ⅳ、Ⅲ區域的過電壓保護器具有自身劣化斷開電源的功能,但考慮到不同的接地狀況,還應與過電壓保護器串聯合適的熔斷器或空氣開關.
[page]
3.2信號線的過電壓防護
隨著信息技術的高速發展,通信網絡、數據網絡和計算機網絡系統中的重要設備更易被雷電感應過電壓破壞,因此數據信號線路的過電壓防護迫在眉睫,隨之產生了由線路結構決定的計算機串口、數據線和同軸電纜專用的過電壓保護器。這些防護元件一般由三極放電管與快速嵌位二極管相結合的兩級保護組成,額定脈沖電流大于5kA(8μs/20μs),響應時間小于1ns,具有很低的工作電壓、很高的使用頻率和傳速頻率、很低的插入損耗。
3.3設備的電磁屏蔽
空間電磁場會對其附近一定空間內的電源設備和信號數據線路及其元器件產生破壞,目前只能通過對設備和線路按各自的防雷區施行多級屏蔽及屏蔽層良好接地的方法來避免此類問題的發生。但是,感應過電壓防護效果與設計方案、施工質量及成本費用有極大關系,很難達到理想的屏蔽效果。因此對雷電感應過電壓的防護主要集中在電源線和信號線系統,特別是在信號數據線路中使用的過電壓保護器應該具有電磁屏蔽功能。
3.4電氣設備防雷電路設計
電氣設備中用到的交流電源防雷器主要有單相并聯式防雷器、三相并聯式防雷器、單相串聯式防雷器和三相串聯式防雷器四種。在“電氣設備防雷電路設計研究”PDF文檔中,詳細介紹了上述四種防雷器的通用安全保護電路,給出具體的電路圖,介紹應用在電路中的防雷器的選型技巧,并對電路的優點進行了分析。
PDF下載:電氣設備防雷電路設計研究
http://m.sz-bosch.com/bbs/viewthread.php?tid=124877&extra=page%3D1
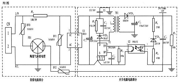
4 儀表開關電源的防雷擊浪涌電路設計
基于壓敏電阻和陶瓷氣體放電管的單相并聯式抗雷擊浪涌電路主要分為防雷電路部分和開關電源電路部分,如圖2所示。電路采用復合式對稱電路,共模、差摸全保護,可以不分L、N端連接。使壓敏電阻RV1位于貼片整流模塊前端分別與電源L、N并聯,主要來鉗位L、N線間電壓,壓敏電阻RV0、RV2與陶瓷氣體放電管FD1串聯后接地,RV0與FD1串聯主要是泄放L線上感應雷擊浪涌電流,RV2與FD1串聯主要是泄放由信號口串人24V參考電位上的能量,RV0、RV2短路失效后,FD1可將其與電源電路分離,不會導致失火現象。

圖2 基于壓敏電阻和陶瓷氣體放電管的單相并聯式抗雷擊浪涌電路
RV1前端線路上串聯了一個線繞電阻,當此RV1短路失效時,線繞電阻可起到保險絲的作用,將短路電路斷開,壓敏電阻屬電壓鉗位型保護器件,其鉗位電壓點即壓敏電阻參數選擇相對比較重要(選壓敏電壓高一點的,通流量大一些的更安全、耐用,故障率低);根據通流容量要求選擇外形尺寸和封裝形式,本電路中采用561k-10D的壓敏電阻與陶瓷氣體放電管串聯來延長使用壽命和確保安全。
陶瓷氣體放電管的通流容量根據要求的通流容量選擇,電路采用3RM470L-7.5-L,通流量為5000A。線繞電阻R1起限流分壓作用;貼片整流模塊為開關電源電路前端整流作用,C1為高壓濾波電容,Y1為去耦電容,電阻R2和電容C2及VD2組成開關電源芯片MOS管的吸收鉗位電路,保護芯片,開關電源芯片采用PI公司的TNY27系列,TR1為高頻變壓器,VD3、C3構成高頻變壓器次級濾波,U2、VD4、R3、R4、R5構成開關電源電路的反饋電路,可將變壓器次級輸出電壓穩定在設計值,此防雷抗浪涌電路在實際使用中取得了較好的效果。


